同城约跑16以上,上海顶级高端大圈,深圳商务模特经纪人预约,夜猫子(广佛深莞珠)平台

我公司自1992年开始,一直为“国家内燃机发电机组质量监督检查中心”检验合格的柴油发电机组制造厂商。公司拥有先进的检测设备、精湛的生产工艺、专业的制造设计、完善的质量管理体系、 雄厚的研发实力,服务网络遍布全国各地,随时为您提供设计、供应、调试、维修一条龙服务!

江苏星光柴油发电机组

江苏星光动力集团 >> 技术支持 >> 沃尔沃发电机机组控制屏操作及原理图

技术支持

沃尔沃发电机机组控制屏操作及原理图

[文章来源:星光] [发布日期:2018-01-25] [浏览次数:]

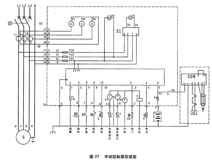
我公司生产的机组主要配套引进英国深海公司生产的专业发电机组控制??樯幕榭刂破?,具有结构紧凑,外形美观,性能优越,质量可靠等特点。

(1)手动控制屏-DSE501K

DSE501K手动控制屏为手动启动/停止控制屏,该控制屏采用国外优质元器件,体积小,可靠性高,外形美观,?;すδ芮浚哂谐?,水温过高,油压过低的?;⒕呱夥淳δ?,并具有蓄电池电压及正常运行指标。



DSE501K控制柜面板图
DSE501K控制柜面板图


1.电压表         2.频率表

3.电流表         4.电压转换开关

5.计时器         6.501K控制

7.水温表         8.机油压力表

DSE501K控制柜面板


1.紧急停机           2.油压过低

3.水温过高           4.超速

5.充电机故障          6.钥匙开关:停止/运行位/起动位

(2)操作说明

柴油发电机组开机?;纪ü僮?01K进行。

开机:待一切开机准备工作就绪后,将电钥匙拧至运行位,然后拧至启动位,则启动马达运转约2-4秒,柴油机运转,松手钥匙开关自动回至运行位,启动成功。通过调速器或电子调速器将发电机组调至额定转速。

?;涸砍着≈罯FF位。

转换开关:通过拧转换开关可以选择不同相电压与线电压。

手动控制屏原理图


江苏星光发电设备有限公司是专业生产发电机,发动机,柴油发电机组的厂家,也是沃尔沃(VOLVO)授权中国柴油发电机组OEM配套厂家。公司在全国设有64个销售服务部,随时为用户提供设计、供应、调试、维修一条龙服务。电话:13878198542

首页|公司简介|产品展示|新闻中心|技术支持|客户案例|用户一览表|企业资质|网站地图|联系我们
版权所有:江苏星光发电设备有限公司 核心业务:发电机 柴油发电机 康明斯发电机 沃尔沃发电机
江苏省泰兴市古溪工业园区 联系电话:0523-87792307 苏ICP备13060714号-2
申明:本网站部分发电机技术资料来自互联网,江苏星光动力集团只为宣传作用,并不代表赞同其观点,文章如果有侵犯版权或违反相关法规,请告知我们立刻删除
发电机专家:星光柴油发电机网 版权所有!并保留所有权利。禁止复制,否则追究法律责任!


中国ICP
备案中心
不良信息
举报中心
网络110
报警服务
中国110
互联网协会
中国互联网协会
诚信企业
星光发电机荣誉
企业
荣誉